Beschrijving
Ruime, strak afgewerkte hoek-/eindwoning in kindvriendelijke omgeving met park aan de voorzijde!
Deze uitstekend onderhouden én recent strak afgewerkte hoek-/eindwoning met vrijstaande berging en parkeergelegenheid aan de voorzijde voor maar liefst 2 auto’s, is gelegen in een uitermate kindvriendelijke woonwijk. Aan de voorzijde bevindt zich een park met diverse speeltoestellen, wat zorgt voor een vrij en groen uitzicht. Aan de oostzijde ligt de polder op loopafstand. Maar je bent ook in een mum van tijd in het gezellige centrum.
De woning beschikt over maar liefst 6 volwaardige slaapkamers, waarvan drie op de eerste verdieping en drie op de tweede verdieping. Alle slaapkamers genieten van veel natuurlijk licht en een vrij uitzicht en zijn voorzien van antracietkleurige rolluiken. Op de tweede verdieping is airconditioning (2025) aanwezig, geschikt voor het koelen en verwarmen van de eerste en tweede verdieping.
Duurzaamheid staat hier hoog in het vaandel: naast de airconditioning is de woning uitgerust met 18 zonnepanelen (2023) gericht op het zuiden, oosten én westen. Zo kun je de hele dag door je eigen zonnestroom verbruiken. De panelen zijn voorzien van micro-omvormers (Enphase, accu-ready). Verder staat er in de CV-ruimte een warmtepompboiler (2024). Hiermee maak je voordelig honderden liters warm water. De energierekening is door dit alles zeer laag.
De uitgebouwde woonkamer biedt extra leefruimte en is recent volledig gemoderniseerd.
Er is gekozen voor een strakke, eigentijdse afwerking met glad gestuukte wanden en plafonds. Al het schilder- en sauswerk is recent uitgevoerd. De woning is verder voorzien van een nieuwe PVC vloer en comfortabele vloerverwarming, aangestuurd via een moderne (wifi) thermostaat.
De nette keuken sluit naadloos aan bij de moderne woning en beschikt over veel bergruimte en recente apparatuur.
De ruime badkamer beschikt over een ligbad en een douche en is uitgerust met een prachtig luxe badmeubel met dubbele wastafel v.v. soft-close schuifladen.
Via de schuifpui bereik je de diepe, zonnige achtertuin van ca. 14 meter — een ideale plek voor zonliefhebbers en het creëren van een gezellige buitenruimte. De tuin is tevens bereikbaar via een poortdeur aan de zijkant (extra handig met bijv. een bakfiets) en beschikt over een nieuwe overkapping, perfect voor fietsen en extra bergruimte
Kortom: Een ruime, duurzame en instapklare gezinswoning, hoogwaardig afgewerkt, gelegen op een fijne locatie met volop leefruimte, binnen én buiten. Dat wordt zorgeloos genieten!
Indeling
Parkeren doet u voor de deur (2 auto's mogelijk), entree, hal met toiletruimte, garderoberuimte, moderne (3-fasen)meterkast, trapopgang (met bergkast ) naar de 1e verdieping, via de hal toegang tot de uitgebouwde lichte en tuingerichte woonkamer, aan de voorzijde (straatzijde) is de keukenruimte gesitueerd. In de keukenruimte staat een keuken in wandopstelling die is v.v. de nodige inbouwapparatuur. In deze ruimte is er ook een mogelijkheid tot plaatsen van een eettafel. Via de schuifpui in de achtergevel is er toegang tot de op het zuiden gelegen diepe achtertuin ( ca. 13,5 x 6,25). In de achtertuin staat een berging van ca. 9 m2. De overkapping is ideaal voor het stallen van fietsen of het creëren van extra bergruimte.
De ontsluiting van de tuin kan aan de zijkant via een poort in de erfafscheiding. Op de begane grond vloer ligt een fraaie pvc vloer met vloerverwarming (2026).
1e verdieping
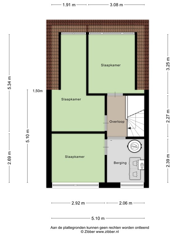
Overloop met trapopgang naar de 2e verdieping, via de overloop toegang tot drie slaapkamers van diverse afmetingen, de slaapkamers zijn v.v. rolluiken, de badkamer is uitgerust met een ligbad, douchecabine en luxe badmeubel met dubbele wastafel.
2e verdieping
Voorzolder met airconditioning ( LG 5 kw), warmtepompboiler tot 450 liter op 40 graden, Nefit Trendline CV ketel, wasmachine-en drogeropstelling met toegang tot bergzolder en toegang tot drie slaapkamers die zijn vergroot door toepassing van een dakkapel. Deze zijn voorzien van elektrisch bedienbare rolluiken. Via 1 van de kamers kom je met een vlizotrap op een tweede bergzolder.
Tuin
Kindvriendelijke achtertuin
De zonnige achtertuin is ideaal voor gezinnen en is gunstig gelegen op het zuiden, waardoor u de hele dag van de zon kunt genieten. De tuin is overzichtelijk en veilig ingericht, perfect voor spelende kinderen. Via de praktische achterom is de tuin gemakkelijk bereikbaar. Daarnaast beschikt de tuin over een overkapping, ideaal voor het stallen van fietsen of het creëren van extra bergruimte..
Bijzonderheden
Unieke wooneigenschappen:
• Strak afgewerkte, instapklare woning
• 2 auto’s parkeren voor de deur
• Diepe zonnige achtertuin (ca. 14 meter diep)
• Schuifpui naar de tuin, waardoor de overgang tussen binnen en buiten prachtig is.
• Poortdeur aan de zijkant van de erfafscheiding voor extra toegang tot de tuin.
• Antracietkleurige rolluiken voor en achter op de eerste en tweede verdieping.
• Uitgebouwde woonkamer voor extra leefruimte en een royale indeling.
• Nieuwe pvc vloer met vloerverwarming
• 6 slaapkamers
• Glad gestuukte wanden en plafonds gehele woning
• 18 zonnepanelen (7500WP, 2023) voor een lage energierekening en een duurzame toekomst
• Airconditioning (2025) tbv alle woonlagen (koelen en verwarmen)
• Warmtepompboiler (2024)
• Nieuwe overkapping
• 2 bergzolders
Plattegronden
176152420_1574168_bras_begane_grond_first_design_20250827_032035.jpg
176152420_1574168_bras_eerste_verdiepi_first_design_20250827_f731cc.jpg
176152420_1574168_bras_tweede_verdiepi_first_design_20250827_69b406.jpg
176152420_1574168_bras_berging_first_design_20250827_326471.jpg
176152420-286051939-se-137432755-1756333658618.png
176152420-286066204-se-137432755-1756333658618.png
176152420-286066438-se-137432755-1756333658618.png
176152420-286072354-se-137432755-1756333658618.png